Hallo liebe Forumgemeinde!
Ich habe vor kurzem einen Polivoks erstanden und der wurde dann erstmal von d.a.s. in Hamburg gewartet. Danach ging er auch (größtenteils), aber ich selbst stehe nun auch vor ein paar Fragezeichen, vielleicht kann mir hier jemand weiterhelfen?
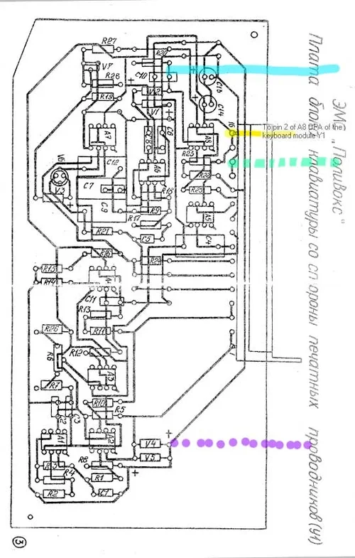
1. der CV/Gate Mod von http://technopop.info/polyvox/index.htm
Gate funktioniert ohne Probleme, aber was die Tonhöhe angeht funktioniert gar nichts. Mein Polivoks hatte eine kaputte Diode auf der Keyboardplatine, die habe ich, wie auf anderen Foren empfohlen, mit einer 1N148 ausgetauscht (auf dem Schaltplan war das V4). hat aber überhaupt keinen Unterschied gemacht. Mein Board sieht dem von technopop aber auch nicht so ganz ähnlich, vielleicht funktioniert es deshalb nicht? Ich habe leider nicht das Material gehabt, um mir selbst eine "richtige" Platine zu ätzen, deshalb lief das über ein paar Umwege auf einer von Conrad - daher auch die (vielleicht etwas umständliche) Farbkodierung.
2. Direkt nach der Wartung gab es auf jeden Fall noch ein vorhandenes Problem: Wenn ich auf kurzem Attack bin, dann wird immer noch eine für ganz kurz die davor gespielte Note mitgespielt, sodass ich immer soetwas wie einen kleinen Triller am Anfang habe. Das kann ganz nett sein, ist aber dann meistens doch etwas nervig. Ich gehe davon aus, dass das irgendetwas mit dem Glissando zu tun hat, der nie so ganz aus ist?
3. Wie relativ bekannt sind die Potentiometer auf dem Polivoks sehr stark logarithmisch, soll heißen der Filter ist bei einem Viertel schon völlig auf, ähnliches gilt auch für die Resonanz. Sollte man da eher Potentiometer austauschen, oder irgendwo einen Widerstand anlöten?
Vielen Dank für die Hilfe. Anbei noch ein paar Fotos, inklusive Schaltplan und Modifikations-Schaltplan.
Ich habe vor kurzem einen Polivoks erstanden und der wurde dann erstmal von d.a.s. in Hamburg gewartet. Danach ging er auch (größtenteils), aber ich selbst stehe nun auch vor ein paar Fragezeichen, vielleicht kann mir hier jemand weiterhelfen?
1. der CV/Gate Mod von http://technopop.info/polyvox/index.htm
Gate funktioniert ohne Probleme, aber was die Tonhöhe angeht funktioniert gar nichts. Mein Polivoks hatte eine kaputte Diode auf der Keyboardplatine, die habe ich, wie auf anderen Foren empfohlen, mit einer 1N148 ausgetauscht (auf dem Schaltplan war das V4). hat aber überhaupt keinen Unterschied gemacht. Mein Board sieht dem von technopop aber auch nicht so ganz ähnlich, vielleicht funktioniert es deshalb nicht? Ich habe leider nicht das Material gehabt, um mir selbst eine "richtige" Platine zu ätzen, deshalb lief das über ein paar Umwege auf einer von Conrad - daher auch die (vielleicht etwas umständliche) Farbkodierung.
2. Direkt nach der Wartung gab es auf jeden Fall noch ein vorhandenes Problem: Wenn ich auf kurzem Attack bin, dann wird immer noch eine für ganz kurz die davor gespielte Note mitgespielt, sodass ich immer soetwas wie einen kleinen Triller am Anfang habe. Das kann ganz nett sein, ist aber dann meistens doch etwas nervig. Ich gehe davon aus, dass das irgendetwas mit dem Glissando zu tun hat, der nie so ganz aus ist?
3. Wie relativ bekannt sind die Potentiometer auf dem Polivoks sehr stark logarithmisch, soll heißen der Filter ist bei einem Viertel schon völlig auf, ähnliches gilt auch für die Resonanz. Sollte man da eher Potentiometer austauschen, oder irgendwo einen Widerstand anlöten?
Vielen Dank für die Hilfe. Anbei noch ein paar Fotos, inklusive Schaltplan und Modifikations-Schaltplan.
Anhänge
-
sch_polivoks3-kybd.webp172,7 KB · Aufrufe: 3 -
polcxem-y1.webp80 KB · Aufrufe: 4 -
cv_gate.webp51,5 KB · Aufrufe: 6 -
aaa.webp76,9 KB · Aufrufe: 7 -
36770701_2033019443384174_6339520274634899456_n.webp173,8 KB · Aufrufe: 7 -
36758845_2033018966717555_6417101024816791552_n.webp241,2 KB · Aufrufe: 5 -
36712466_2033019513384167_7880137245712187392_n.webp231,1 KB · Aufrufe: 5